
INCH-POUND
MIL-C-11015/10G
29 March 2013
SUPERSEDING
MIL-C-11015/10F
14 May 2001
MILITARY SPECIFICATION SHEET
CAPACITORS, FIXED, CERAMIC DIELECTRIC (GENERAL PURPOSE),
STYLE CK61
This specification sheet is approved for use by all Departments
and Agencies of the Department of Defense.
The requirements for acquiring the product described herein
shall consist of this specification sheet and MIL-C-11015.
INACTIVE FOR NEW DESIGN AFTER 31 MARCH 1999.
FOR REPLACEMENT PURPOSES ONLY.
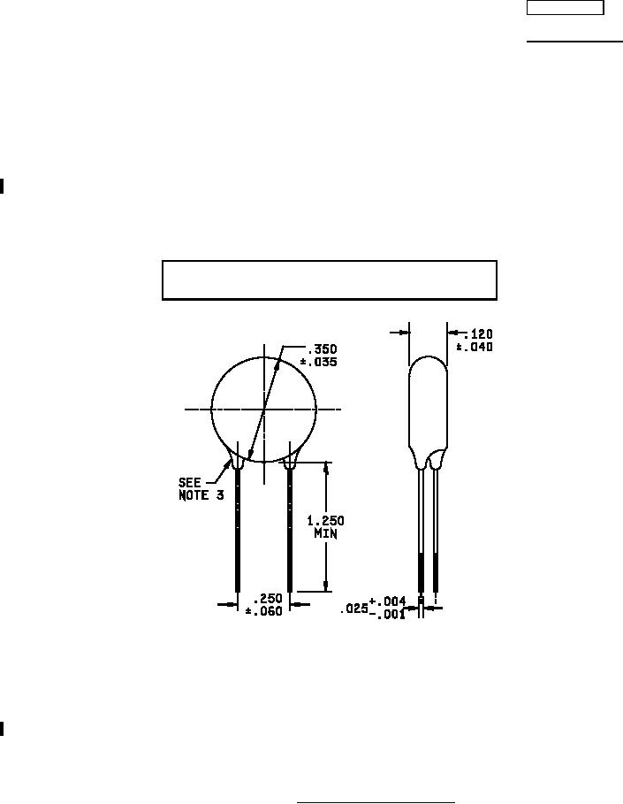
Inches
mm
.001
0.03
.004
0.10
.025
0.64
NOTES:
.035
0.89
1. Dimensions are in inches.
.040
1.02
2. Metric equivalents are given for general information only.
.060
1.52
3. Insulating coating shall not extend more than .125 inch (3.18 mm) along lead wires
.120
3.05
measured from a tangent to the coating surface drawn perpendicular to the lead
.250
6.35
wires.
.350
8.89
1.250
31.75
FIGURE 1. Dimensions and configuration.
AMSC N/A
FSC 5910
For Parts Inquires submit RFQ to Parts Hangar, Inc.
© Copyright 2015 Integrated Publishing, Inc.
A Service Disabled Veteran Owned Small Business