
INCH-POUND
MIL-C-62/3D
21 November 2007
SUPERSEDING
MIL-C-62/3C
12 February 2003
MILITARY SPECIFICATION SHEET
CAPACITORS, FIXED, ELECTROLYTIC
(DC, ALUMINUM, DRY ELECTROLYTE, POLARIZED)
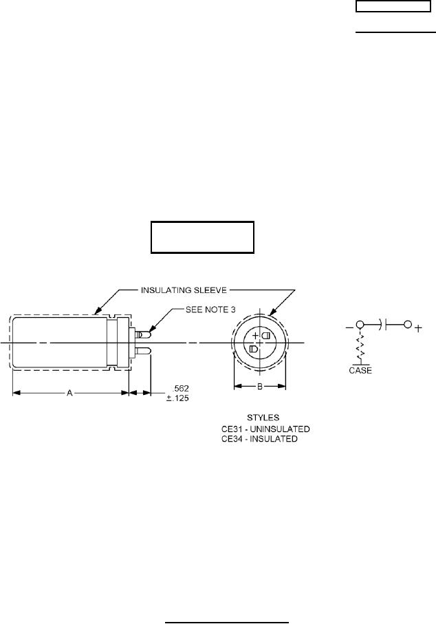
STYLES CE31 AND CE34
This specification is approved for use by all Depart-
ments and Agencies of the Department of Defense.
The requirements for acquiring the product described herein
shall consist of this specification sheet and MIL-C-62.
Inactive for design
after 27 March 1979
Inches
mm
.125
3.18
.562
14.27
NOTES:
1. Dimensions are in inches.
2. Metric equivalents are given for general information only.
3. Shape and position of lugs optional.
4. Capacitors are mounted by means of a mounting ring. (Family 2).
5. There is an indeterminate resistance between the metal case and the negative terminal.
FIGURE 1. Dimensions and configuration.
AMSC N/A
FSC 5910
For Parts Inquires submit RFQ to Parts Hangar, Inc.
© Copyright 2015 Integrated Publishing, Inc.
A Service Disabled Veteran Owned Small Business