
INCH POUND
MIL-PRF-14409/12H
11 June 2010
SUPERSEDING
MIL-PRF-14409/12G
25 July 2001
PERFORMANCE SPECIFICATION SHEET
CAPACITORS, VARIABLE (PISTON TYPE,
TUBULAR TRIMMER), STYLES PC25 AND PC31
This specification sheet is approved for use by all Departments
and Agencies of the Department of Defense.
The requirements for acquiring the capacitors described herein shall consist
of this specification sheet and MIL-PRF-14409.
Inches
mm
.003
0.08
.005
0.13
.015
0.38
.038
0.97
.040
1.02
.047
1.19
.052
1.32
.094
2.39
.120
3.05
.190
4.83
.200
5.08
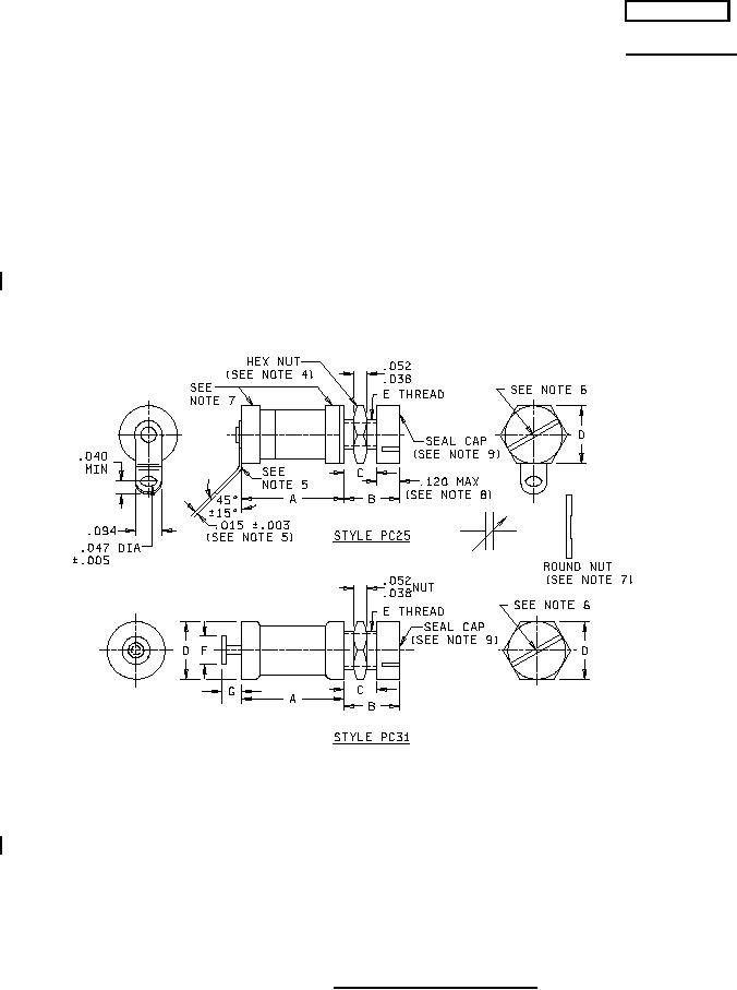
NOTES:
1. Dimensions are in inches.
2. Metric equivalents are given for general information only.
3. Unless otherwise specified, tolerance is ± .016 inch (0.41 mm).
4. Solder, if used, shall be high temperature solder having a melting point of 300°C ±5°C.
5. Bend-point of terminals at turret shall be within the radius of the turret cap. For PIN PC25J060, terminal may
be perpendicular to the body, .225 inch (5.72 mm) maximum length.
6. Screw slot shall be .020 ±.005 inch (0.51 ±0.13 mm) wide x .020 inch (0.51 mm) to .080 inch (2.03 mm) deep
x .094 inch (2.39 mm) minimum long.
7. Round nut shall be furnished on parts with .190-64 thread.
8. Seal cap shall be .100 inch (2.54 mm) maximum for parts with .190-64 thread.
9. Seal cap shall be slotted.
FIGURE 1. Dimensions and configurations.
AMSC N/A
FSC 5910
For Parts Inquires submit RFQ to Parts Hangar, Inc.
© Copyright 2015 Integrated Publishing, Inc.
A Service Disabled Veteran Owned Small Business