
INCH-POUND
MIL-PRF-39022/11D
6 October 2008
SUPERSEDING
MIL-PRF-39022/11C
24 May 1999
PERFORMANCE SPECIFICATION SHEET
CAPACITORS, FIXED, METALLIZED PLASTIC DIELECTRIC,
DIRECT-CURRENT, HERMETICALLY SEALED,
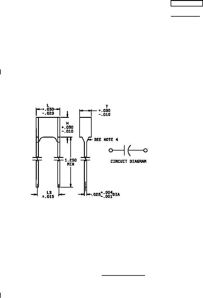
STYLES CHR20, CHR21, CHR22, CHR23, CHR24, CHR25
This specification sheet is approved for use by all Departments
and Agencies of the Department of Defense.
The requirements for acquiring the product described herein
shall consist of this specification sheet and MIL-PRF-39022.
Inches
mm
.001
0.03
.004
0.10
.010
0.25
.015
0.38
.020
0.51
.025
0.64
.030
0.76
1.250
31.75
Styles CHR20, CHR21, CHR22, CHR23, CHR24, CHR25
NOTES:
1. Dimensions are in inches.
2. Metric equivalents are given for general information only.
3. Unless otherwise specified, tolerance is ±.010 (0.25 mm).
4. The maximum solder meniscus on the leads shall be .050 (1.27 mm).
5. Lead length may be a minimum of 1 inch long for use in tape and reel packaging, when
specified in the ordering data.
FIGURE 1. Capacitor configuration.
AMSC N/A
FSC 5910
For Parts Inquires submit RFQ to Parts Hangar, Inc.
© Copyright 2015 Integrated Publishing, Inc.
A Service Disabled Veteran Owned Small Business